Hold on to your helmets, folks! It seems like the future of off-roading is about to get a serious jolt. That’s right, Kawasaki is revving up its engines (or should we say motors?) and diving headfirst into the electric dirt bike scene. And if you thought this was just another battery-powered gimmick, think again. Kawasaki’s recent patent filings suggest that they’re not just dipping their toes in the electric mud – they’re cannonballing right into it!
From Gas to Spark: The Evolution of Off-Roading
Remember the good ol’ days when the smell of gasoline and the roar of a two-stroke engine were the hallmark of any serious dirt bike? Well, Kawasaki is gearing up to change all that. Their new patents hint at an electric off-roader that’s poised to make waves – and not just because it’s eco-friendly.
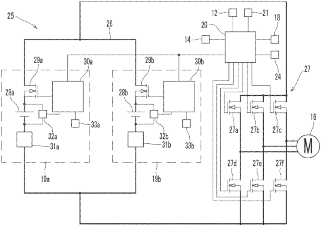
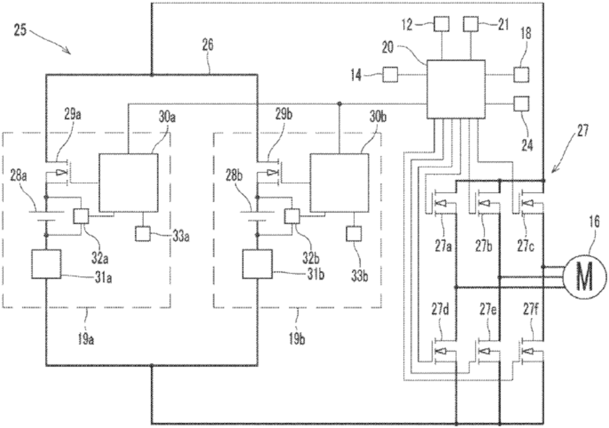
The big news? Swappable batteries. Yeah, you read that right. Kawasaki’s future electric dirt bike could come with batteries that you can swap out faster than you can say, “I ran out of juice.”

Swappable Batteries: Game Changer or Just a Cool Gimmick?
Okay, let’s break this down. According to the patent filing, Kawasaki’s electric bike will have detachable battery packs. This means you can charge your batteries separately and always have a fresh pack ready to go. Picture this: You’re tearing up the trails, your battery starts to die, but instead of calling it a day, you just swap in a fresh pack and keep the adrenaline pumping. Sounds like a dream, right?
But wait, there’s more. Kawasaki is part of a larger battery-swapping consortium. Yup, they’re in cahoots with Yamaha, Honda, Suzuki, and even CFMoto. This could mean a future where battery swapping stations are as common as gas stations. Imagine rolling up to a station, swapping out your dead battery for a fully charged one, and hitting the trails again in minutes. Now that’s what we call electrifying!
Multiple Batteries for Maximum Fun
Kawasaki’s patent doesn’t just stop at one battery. Oh no, they’re talking about a “plurality of battery packs.” In layman’s terms, that means you can fit more than one battery pack into the bike for extended range. This is a game-changer for both hardcore off-roaders and casual riders.
For those short trips around town, you could stick with one battery, keeping the bike light and nimble. But for those all-day trail rides, you can load up on batteries and ride until the cows come home. It’s like having your cake and eating it too – but with more mud.
Safety First: Kawasaki’s Overcurrent Protection
Now, before you start thinking that Kawasaki’s gone all willy-nilly with their electric dreams, they’ve got a safety net in place. The patent talks about a safety device that controls the flow of current from the batteries to the electric motor. Overcurrent can fry your bike’s electrical components, and nobody wants that. Kawasaki’s solution? A battery pack balance control system that ensures the optimum current and extends battery life. It’s like having a guardian angel for your bike’s electrical system.
The Mystery Bike: What Could Kawasaki Be Cooking Up?
Here’s where things get really spicy. The patent illustrations focus on the inner workings of the bike rather than the bike itself. This leaves us with a lot of room for speculation. Kawasaki has a solid lineup of dual-sport and enduro bikes, any of which could serve as a model for their electric dual-sport.
And let’s not forget, Kawasaki already has two production electric motorcycles: the Ninja and Z e-1. But the fact that they didn’t use these models in their latest patent suggests that they might be working on something entirely new. Could it be an electric KLR? Or maybe an electric version of the beloved KLX series? The possibilities are endless, and we’re here for every electrifying detail.
Kawasaki’s Electric Lineup: A Glimpse into the Future
Kawasaki isn’t new to the electric game. With the Ninja and Z e-1 already making waves, they’re clearly committed to the electric revolution. But an electric off-roader? That’s a whole new ball game. Imagine the performance of a Kawasaki dirt bike, but with instant torque, zero emissions, and the ability to silently sneak up on your buddies on the trail. Sounds like a recipe for some serious fun – and maybe a few pranks.
The Environmental Edge: Green Trails Ahead
Let’s take a moment to appreciate the bigger picture here. Electric dirt bikes aren’t just about the cool tech and the thrill of riding. They’re also a step towards a greener future. Off-roading has always been a bit of a double-edged sword – we love the great outdoors, but our gas-guzzling bikes aren’t exactly eco-friendly. Kawasaki’s move to electric means we can enjoy the trails while doing our part to protect them. It’s a win-win for riders and Mother Earth.
The Off-Roading Community Reacts: Hype or Hooey?
So, how’s the off-roading community taking this news? Well, it’s a mixed bag. Purists might scoff at the idea of an electric dirt bike, clinging to their gas-powered glory days. But let’s be real – change is inevitable, and Kawasaki’s electric off-roader could bring a whole new wave of riders into the fold. Imagine teaching your kid to ride on a quiet, easy-to-handle electric bike. Or hitting the trails without worrying about noise complaints from nearby residents. The possibilities are endless, and the potential is huge.
Conclusion: Kawasaki’s Electrifying Future
In the end, Kawasaki’s move to electric off-roaders is a bold step into the future. With swappable batteries, multiple battery packs for extended range, and a focus on safety and performance, they’re not just making an electric dirt bike – they’re redefining what off-roading can be. Whether you’re a die-hard petrolhead or an eco-conscious rider, there’s no denying that the future of dirt biking is looking bright – and electric.
So, keep your eyes peeled and your batteries charged, folks. Kawasaki’s electric off-roader is coming, and it’s going to be a wild ride. In the meantime, let’s keep dreaming, speculating, and most importantly, riding. Because whether it’s gas or electric, the thrill of the ride is what it’s all about. Stay tuned for more electrifying updates, and we’ll see you on the trails!





